Датчик присутствия Theben thePassa P360 DALI-2 S UP WH (2010390)
Описание функции
- Пассивный инфракрасный датчик присутствия для потолочного монтажа, сертификат UP, DALI-2
- Прямоугольная зона обнаружения 360 °, 30 x 4,5 м (135 м 2 ) при высоте установки 3 м, для коридоров и складских проходов, с 2 зонами обнаружения, которые можно индивидуально включать и выключать
- Это устройство предоставляет информацию о «присутствии» и «яркости» в виде телеграммы DALI в соответствии с IEC 62386, часть 303/304.
- 3 экземпляра присутствия - зона обнаружения зона 1 + 2 / зона 1 / зона 2
- Измерение смешанного света 2-х кратное, подходит для люминесцентных ламп (FL / PL / ESL), галогенных ламп / ламп накаливания и светодиодов
- 3 экземпляра для яркости - Зона 1 + 2 / Зона 1 / Зона 2
- Простое сравнение измерения яркости
- Тестовая операция для проверки функции и зоны обнаружения
- Регулируемая чувствительность обнаружения
- Возможность параметрирования через шину DALI или дистанционное управление
- Пользовательские пульты дистанционного управления «theSenda S» или «theSenda B» могут использоваться для приглушения или включения ламп, управления жалюзи или для других функций через систему управления верхнего уровня.
- Потолочный монтаж в коробке для скрытого монтажа
- Возможна конструкция потолка с рамой AP 110A (опция)
- Ограничение площади с помощью зажимов крышки (опция)
- Приложение дистанционного управления theSenda B (необязательно) и связанное с ним приложение theSenda Plug (для iOS / Android)
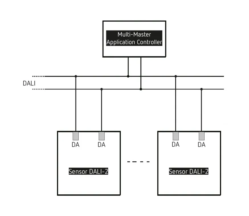
- Для ввода в эксплуатацию / управления и настройки требуется прикладной контроллер с несколькими ведущими устройствами. Согласно IEC 62386, это должно включать части 101/103 и опционально 301/303/304.
Технические данные
| Рабочее напряжение | DALI |
| Монтажная высота | 2-6 м. |
| Максимальная высота | 15 м |
| Минимальная высота | > 1,7 м |
| Тип монтажа | Потолочный монтаж |
| цвет | Белый |
| Коммутационный выход | Датчик DALI |
| Работа в режиме ожидания | ≤10 мА |
| Тип светового измерения | Измерение смешанного света |
| Диапазон настройки яркости | 10 - 10000 лк |
| Яркость в режиме ожидания | 1–25% |
| Макс. Поперечное сечение кабеля | Максимум. 2 x 2,5 мм² |
| Размер сливной коробки | Ø 55 мм (NIS, PMI) |
| Зона обнаружения | 150 м² (30,0 x 5 м) |
| Температура окружающей среды | -15°С ... +50°С |
| Класс защиты | IP 54 (при установке) |
Диапазон измерений
| Высота установки (А) | Диагональ (t) | Навстречу к датчику (R) |
| 2 m | 56 m² | 16 m x 3,5 m | 56 m² | 16 m x 3,5 m |
| 2,5 m | 88 m² | 22 m x 4 m | 72 m² | 18 m x 4 m |
| 3 m | 135 m² | 30 m x 4,5 m | 90 m² | 20 m x 4,5 m |
| 3,5 m | 150 m² | 30 m x 5 m | 100 m² | 20 m x 5 m |
| 4 m | 150 m² | 30 m x 5 m | 100 m² | 20 m x 5 m |
| 4,5 m | 150 m² | 30 m x 5 m | 100 m² | 20 m x 5 m |
| 5 m | 150 m² | 30 m x 5 m | 100 m² | 20 m x 5 m |
| 5,5 m | 150 m² | 30 m x 5 m | 100 m² | 20 m x 5 m |
| 6 m | 150 m² | 30 m x 5 m | 100 m² | 20 m x 5 m |